Williams Flipper Repair Introduction

1) Games Covered Here
2) How Flippers Work
3) Parts
B. When to Rebuild
1) Troubleshooting
2) Mechanical
3) Electrical
4) Diodes
C. Rebuilding
1) Tools Needed
D. How To
1) Steps Involved
2) Install EOS Switch
3) Flipper Bat
4) Adjust EOS Switch
E. External Links
This page covers Williams System 7 (50V), 9, 11 and WPC pre-Fliptronics.
Cautions: Must read before proceeding. Machine must be turned off and unplugged.
A glossary of terms used on this page.
Note: Click on any image or links for a larger image.
Skip all of the important information and jump to rebuilding.
Portions of this article was originally posted on PinballRehab.com.
Reproduced with permission from terryb.
Games with Old Style pre-Fliptronics Flippers
| Funhouse | 1990 |
| Harley-Davidson | 1991 |
| Bride of Pin*Bot | 1991 |
| Gilligan’s Island | 1991 |
| Terminator 2 | 1991 |
| Hurricane | 1991 |
| The Party Zone | 1991 |
| All Williams Sys 9 & 11 | 1984 – ’90 |
| Williams Sys 7 (50V only) | ~1983 – 84 |
| Williams Sys 3 – 7* | 1978 – 83 |
All other Bally / Williams WPC** games use Fliptronics flippers. For those games, see Rebuilding Fliptronics Flippers at that link.
* Some minor differences with the other flippers.
** WPC are Williams / Bally games from ~1990 to 1998, after System 11.
How These Flippers Work
A simplified description:

1) Player presses a button that closes a switch to complete the circuit
2) The high power portion of the coil is energized
3) The coil creates a magnetic field, drawing the plunger into the coil, hitting the coil stop
4) The flipper opens, opening the EOS switch
5) The EOS switch removes the high power coil, reducing the power and current draw
6) When the player lets go of the flipper switch, the spring retracts the flipper, removing the plunger from the coil
7) The loss of power changes the coil into a power generator. The collapsing magnetic field creates electricity. A diode shorts out this power, preventing damage to the circuitry.
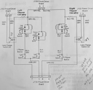
In the flipper schematic, note the capacitor across the EOS switch and the small disc capacitor across the mechanical flipper switches.
Flipper Components

Williams Flipper Parts – Contained in a Typical Kit from a parts supplier.
1) Coil Stop
2) Crank Assembly
– a – Plunger
– b – Link
– c – Crank Arm
3) EOS Switch with capacitor
4)a) #10-364 exterior spring (WPC0.
b) #10-376 spring that is installed on the plunger.
5) Coil sleeve
6) Bushing – Optional (usually not included in the kit).
** – New flipper bats (optional – if old ones are damaged or yellowed)

It is only necessary to replace the bushing if it is damaged. They usually do not wear out. Clean the shaft area with isopropyl alcohol and a cloth.
Check the part number on the flipper coils and compare to the manual. If not the right one, order a new coil.
Don’t replace the coil. They do not wear out. If they appear damaged, typically from overheating, or if the coil sleeve cannot be removed, replace the coil.
The capacitor on the EOS switch does not need to be replaced unless it is physically damaged.
The easiest way to purchase these parts is via a rebuild kit.
Pinball Life or Marco.
An extensive list of game / manufacturer specific parts are on this page.
Included is a description of different coil stops and sleeves.
Williams WPC flipper coils list.
Troubleshooting Flipper Issues
When a machine starts to have weak flippers, owners are quick to blame electrical problems. By far, the greatest cause of weak flippers are physical problems than can be easily diagnosed by those mechanically inclined.
Note: Never lubricate any flipper parts.
Mechanical Checks:
If the flipper stays stuck up during game play, turn off the game. If the flipper stays up, it is a mechanical problem.
1) Turn the machine off and unplug.
2) Remove the playfield glass. Remove the pinball(s). Tilt the playfield up and lean it against the backbox. Or, with newer games, pull the playfield forward and set it on its rails.
Be certain the playfield is secure and will not come crashing down.
3) Manually move the flipper back and forth. Listen for any rubbing. Be certain that the flipper does not rub the playfield. Pull up on the flipper. There should be a small amount of up / down movement.
4) Check for a broken or weak spring. Springs installed on the plungers are especially prone to breakage.

5) Check for wear on the Crank Assembly Link. This is what usually wears out first. If the hole in the link has become elongated, replace the Crank Assembly or purchase a rebuild kit.
If there is play when pulling and pushing from the ends, that saps the power.
6) Plunger and/or coil stop become mushroomed. This can cause the flipper to stick open or not move freely.
7) If there is any doubt about the wear and tear of components including the Crank Assembly, springs, EOS switch, or Coil Stop, purchase and install a rebuild kit.
8) Inspect the EOS switch and flipper switch for pitting and wear.
If one flipper is worn out, save yourself the aggravation of having to do this again and rebuild both.
Electrical Problems:
Read and understand “how a flipper works“. A great deal of current flows through the flipper coil when it is first pressed and any electrical resistance will slow it down.
The EOS switches get worn and require replacement. These EOS Switches start out closed, then open (see How A Flipper Works) with the flipper activates.
Testing the Coils

* Turn the power off. This procedure is to test the coil wires for shorts or breaks.
* Insert a piece of paper between the EOS Switch contacts.
* Identify the tabs on the coil where fine wires come in. That is the hold coil. Set the DVM to resistance and the lowest setting.
* Measure the resistance across these two tabs. The value should be around 160 ohms (exact value is not important).

* Identify the two tabs where the thicker wires are connected. This is the power coil. Measure the resistance. The value should be very low, perhaps between 4 – 5 ohms (exact value is not important). See coil resistance chart.
* Compare all the flipper coils. If they are significantly different and are the same part number, then one coil might be damaged. A low value could be a partial short. An extremely high value indicates a broken wire. Different coil numbers will give slightly different values.
Note that coils usually do not have to be replaced. When they do, it is because the flipper does not work at all or the coil has been overheated.
A weak flipper is rarely caused by the coil.
* Touch the two leads of your DVM together. It should read nearly zero. This value is your zero value. Connect the leads across the EOS switch (remove the paper). It should read nearly zero. If not, replace it. Generally, we don’t recommend filing EOS switches.
The following tests are quite tricky, involve higher voltages and can cause damage if not properly completed. For qualified personnel only:
* Jumper the EOS switch with heavy duty clip leads. Turn on the pin. Touch and immediately let go of the flipper switch. See if the flipper is stronger. Be careful not to hold the flipper button in since this jumper disables the EOS switch, sending full power through the coil. Holding the flipper switch in could cause a coil melt or a fuse to blow. Just a quick tap. If the flipper is stronger, the EOS switch is defective. Can try cleaning the switch with alcohol. Most likely replace it.
If no change, then the EOS switch is good.
Remove the jumper on the EOS switch.
* Lift up the playfield. Take a clip lead and connect it to one side of the flipper switch. Touch across the flipper switch and remove. Does the flipper seem stronger? If yes, file your flipper switch or replace it. If no, then it is not your flipper switch.
Note that doing this can cause quite an arc and scar the clip lead connector.

* Visually inspect where the wires are soldered to the coil. It is not unusual to see many of the wire strands broken off. The more that are broken off, the higher the resistance which will reduce flipper power.
* It could be the power supply to the flipper. Check for burnt connectors where the flipper circuit plugs into the power supply board or bad soldering. This is the least likely cause of weak flippers.
Flipper Diodes
A diode conducts electricity in one direction only. It is there to protect the sensitive electronics in solid state (SS) pinball machines.

Why diodes? When DC flipper coils are activated, electricity runs through the coil. When the flipper is turned off, the magnetic field around the coil collapses and the coil turns into an electric generator and power runs in the opposite direction.
The diodes conduct electricity one way and short out the collapsing field. Without those diodes, a circuit board will fail.
If the coil is installed with the wires backwards, those same diodes will conduct when the power is applied to the coil which should blow the fuse and destroy these diodes.

When rebuilding the flippers, take the time to inspect the diodes. Put a little bit of stress on each one with a screwdriver. If they break apart, replace the diode. The diode marking must be in the same direction as the orginal diode (see photo below).

If replacing a coil, be sure to check the diodes on the coil to see if they are ‘pointing’ in the same direction. If they are, connect the wires to the new one in the same order. If the direction of the diodes are reversed, then reverse the wires.
The drawing above shows the symbols of a coil and a diode. A flipper coil would have two coils and two diodes. To the right is a flipper coil with its two diodes. Looking closely at the picture (click for larger photo) shows the bands on the bottom of each coil indicating direction of the diodes.

Note that most new coils come with a 1N4004 diode installed which is good to 400V. If replacing a broken diode, or installing a diode when one is missing, it is a good idea to install a 1N4007. It is rated for 1000V and costs almost exactly the same. Save those 1N4004 diodes for the switch and lamp matrix.

When replacing a diode, it is a good idea to remove the old one. Be certain to pull those diodes tight against the plastic body of the coil assembly. ‘Hanging in the air’ diodes are more likely to break.
Note that the diodes and tabs should be away from the coil stop. This is to reduce the likelihood of the diode leads breaking. If possible, it is a good idea to flip the coil around with the solder tabs and diodes away from the coil stop.
Rebuilding the Flippers

The easiest way to rebuild a flipper is to order a flipper repair kit from a pinball parts supplier.
For a list of parts used in various flipper mechanisms, check out our webpage on Flipper Components as well as your pinball machine manual.

Note that most flipper repair kits do not include the bushings. It is generally not necessary to replace the bushings unless they are worn or damaged. Check the condition of the bushings prior to ordering.
Tools Needed

1) Screwdriver (Phillips and occasionally slotted)
2) Allen Wrenches – usually 5/32″
3) Needle Nose Pliers
4) Wire Cutters
5) Soldering Iron & Solder
6) Nut Drivers and/or socket wrenches. 3/8″ socket to remove the flipper bat.
Optional:

Flipper gauge – Nice to have, especially when doing this the first time. But making sure of a small amount of vertical movement is usually sufficient.
Shrink Tubing (or similar) – To insulate the (optional) EOS switch capacitor leads and the ends of lane change switches.
Wire stripper (or similar) – This is our favorite model.
Wire – Nice to have a supply of different color stranded wire around. For flippers, #18 gauge is preferred. Likely will need new wire for the EOS switch.
Thin metal file and/or flexstone, for the cabinet switches.
Circuit Diagram

The old style schematic is to the right. Note the capacitor across the EOS switch and the small disc capacitor across the mechanical flipper switches.
How To Rebuild Williams & Williams/Bally WPC Flippers
Prior to beginning disassembly, pull up and down on the flipper itself. Notice that there is a small amount of vertical movement. When re-assembling, it is crucial that there be a little bit of up and down movement on the flipper bat, or the mechanism will bind and not swing freely.
Steps: Caution: Insure the machine is turned off and unplugged.

1) Remove the flipper by loosening the nut holding the flipper bat shaft. Some flippers are held in place by two set screws and an Allen (hex) wrench is required. Others are held in place by a combination of a nut and an Allen bolt like the Williams assembly (next picture). Some require only a socket wrench to loosen.

Note: This option is recommended. It makes rebuilding much easier.
At this point, it is possible to unsolder the two wires coming from the playfield wiring harness to the coil and remove the entire flipper assembly. If doing so, take photos to insure that these two wires are soldered to the same tabs on the coil. Wiring backwards will cause a short.
In the above photo, it is the blue wire with the yellow stripe that goes to the banded end of the diode.

The other wire is the blue wire with the violet stripe. It goes to the opposite side of the coil. The other two wires go to the EOS switch and can remain in place.
2) Remove the flipper coil stop (#1 in the above ‘Components‘). This will require an Allen wrench.

3) At this point, the solenoid coil and crank assembly will no longer be held in place. Remove the coil from the plunger. Remove and set aside the spring from the plunger

* Remove the old EOS switch and let it hang by the wires. Store the screws and screw plate for reinstallation.

5) Clean out the bushing hole for the flipper shaft. We use several q-tips or a towel and small amounts of isopropyl alcohol. Some kits include a new bushing. Note, if the flipper dragged on the playfield, likely cause was this worn bushing. Replace it. Most of the time, this bushing does not require replacement.

6) Inspect the diodes on the coil. Carefully insert a small screwdriver behind the diode and push slightly to see if it is broken. If one is broken or suspect, replace it. Note that some coils have two diodes, others just one and some do not have any at all.

7) Replace the coil sleeve. Check to see which end of the coil has the sleeve with the collar. Press out the sleeve from the other side, then insert the new one with the collar on the same side. It maybe impossible to remove some sleeves. That is usually because the coil overheated and is ruined. Replace the coil and use a new sleeve.
Replacing the EOS Switch – Soldering Iron Required
The EOS switch closed (normally closed = NC) when not in use. On some older games, there maybe a lane change switch. That will be open (normally open = NO) when not in use.
Note: If there are two switches on the flipper, it is crucial that they be wired exactly the same way and physically in the same location on the bracket. The NC EOS switch must open when the flipper is activated. And the NO second switch must close when the flipper is activated.
Note: We found most EOS switches have an oil on it that must be removed for the flipper to have full power. A Q-tip and Isopropyl Alcohol on the contacts will quickly do the trick.
* Note the orientation of the EOS switch, which side faces the coil and which leaf is hit by the flipper as it opens. Remove the screws holding the switch. Leave the old switch connected to the coil.

Unsolder the capacitor from the old EOS switch.
The existing capacitor does not have to be replaced if it appears undamaged and the wires are not too short or broken.

We like to slide shrink tubing over the bare wires.
* Mount the new EOS switch in the same orientation as the old one. Tighten the screws firmly.
If the wires are in good shape, unsolder them from the old switch and attach them to the new switch along with the wires from the capacitor. If the wires from the coil to the EOS switch has damage or the strands are missing, replace it with a #10 to #12 wire.

Worn linkage to the top right. Not terrible, but worthwhile replacing.

* There is a left and right crank assembly. Compare the new ones with the one you have removed and select the identical one. If the spring goes on the plunger, insert it with the larger end towards the coil and bracket.

* Here is the only tricky part – insert the crank assembly through the solenoid bracket, then into the coil (diode / wire end towards the crank assembly).

* If the original coil stop had a washer / spring attached, set it on the new one. Attach the new coil stop, removed in step #2, to the base plate. At this point, all components should be held into place.
* Solder the EOS switch wires to the coil. Be certain they go to the same tabs as they did originally.

If you have removed the flipper assembly from the playfield and are working on it on your workbench, now is a great time to adjust the EOS switch. Insert the flipper bat as if it were installed on the playfield. Lightly tighten the bat (direction is not important) and add the external spring, if used. Adjust the EOS switch as outlined below. When done, remove the flipper bat and then reinstall the assembly under the playfield. See “Adjust the EOS Switch”, below.

* Insert the flipper bat shaft through the playfield and into the crank assembly. Tighten the shaft so that it is secure, just enough that it cannot fall out.
Do not tighten fully. Just enough to hold it in place. We will align the flipper in later steps. If you have a flipper gauge, you can use it here. Or save it for later in the final alignment steps.

* If spring is outside the plunger, attach it now. Needle nose pliers make this step easier.
Tightening the Flipper Bat

At this point, the flipper bat shaft should be firmly, but not tightly, connected to the crank assembly. Check its position in the playfield. It should be possible to swing the flipper bat into various positions.
* While holding the flipper mechanism in the closed (at rest – power off position) below the playfield, swing the flipper bat above the playfield. If the bat turns too freely, tighten the screws or bolts holding the shaft in place. If it is difficult to turn, loosen these screws or bolts just a little. Make certain that there is a little up and down movement. Use the Flipper gauge if you have one.


* Swing the bat so it rests at the desired position. If there are small markers in the playfield, the bat should either point at the marker, or rest on it. If the alignment point is below the flipper, insert a toothpick into the marker and set the bat against the toothpick (without the rubber). If no markers are present, set the bat parallel to the wire on the playfield.
* Tighten the bolt on the crank assembly. This is typically tighter than most people expect.
If after a few minutes of game play, the flipper bat starts to shift position, it was too loose.

It is possible to over tighten the type with a bolt (Williams WPC). Some people will crank those so hard, that the two pieces bend and touch each other – don’t do that.
Adjusting the EOS Switch
| Crucial: Check the EOS switch adjustment.The EOS switch must open when the flipper is activated (up). The EOS switch should open as late as possible so that full power goes to the flipper as long as possible. But the switch must open completely or the coil will burn and/or arcing will occur and ruin the EOS switch. Nominally, the EOS switch should open ~ 1/8″. |

If you are new to adjusting EOS switches, please consult our guide.
Note that the stationary leaf must hold the inner leaf in place. When the EOS switch closes, the two leafs must be pushed together.

It is crucial to get this adjustment correct, or your flippers will not operate properly.
When the flipper is fully open, the EOS switch must be completely open.
If the flipper feels too powerful, it is possible to make it weaker by having the EOS switch open sooner.

If the flipper is weak, clean the contacts with isopropyl alcohol and make sure they are fully touching when closed.
External Links
How a Flipper Works – Steve Kulpa’s great explanation. [Steve’s website is down as of 2020. He has allowed us to reproduce it on our website.]
Coil Cross Reference – Extremely helpful information about pinball coils and cross references from Pinball Medic.
Copyright 2006 – 2025, all rights reserved.
Comments
Comments, including suggestions, improvements, errors, etc. are welcome (see below).
If you have a specific question about your game that does not directly apply to rebuilding flippers, please see our FAQ section.

